- 易迪拓培训,专注于微波、射频、天线设计工程师的培养
基于GP-IB总线的加速度计测试系统设计
摘要:通过对当前加速度计测试工序多、操作复杂、易引起误操作的现状分析,为能更好地标定石英挠性加速度计性能参数,设计了基于GPIB总线技术的加速度计测试系统,确定了系统的硬件组成。同时针对石英挠性加速度计反馈信号较弱、精度要求高的特点,设计采用了数字多用表技术,利用其内部抑制噪声和信号处理等技术,实现了加速度计输出微小信号的精确测量。同时,由于加速度计测试样本数据较少,采用两次插值对获得的数据进行处理,扩大了样本容量,解决了小样本难以建模的问题。与现用的测试系统相比较,该测试系统有着技术先进、数据处理与分析能力强等优点,测试结果表明,该测试系统精确稳定,能够满足加速度计标定测试的使用要求。
加速度计是惯性导航系统中的重要敏感元件,在高精度定位定向系统中,其性能的好坏起着关键作用,为此需对加速度计进行严格的测试。到目前为止,许多加速度计的检测仍然采用人工方法,由多人负责一套测试台,测试数据也由人工读取并记录,这种方法效率低、容易出错,在大批量加速度计的检测过程中,其弊端日益明显。随着自动测试技术、计算机技术日益普及,GPIB(IEEE488)接口和总线技术日趋成熟,GPIB技术逐渐显示出用于针对加速度计测试的适应性,这种传感器具有测试数据采集、数据流量适中、实时性要求较高、具有可扩展性与易用性的特点,测试人员可以方便地通过高级语言编程开发出实用的加速度计自动测试系统。因此,为有效提高测试效率和自动化水平,设计实现了基于GP-IB的测试数据采集处理系统,为加速度计的稳定性分析、精度分析和性能评估及预测提供了理论基础。
1 数据采集系统的组成及工作原理
数据采集是将加速度计的输出经过适当转换后,经信号调理、采样、量化等步骤送到主控计算机进行数据处理的过程。由于对加速度计的精度要求越来越高,相应地,对其数据采集系统的设计也提出了很高的要求,其诸多性能参数的测试也必须在稳定的环境中经过严密地检测过程来完成。
1.1 数据采集方案
对于石英挠性加速度计,它是典型的模拟反馈加速度计,通常以电流或电压的方式输出,其标定测试主要是测量反馈回路的电流信号,但反馈电流信号比较弱,精确采集比较困难。一般高精度的惯导系统对加速度计的精度要求要达到10-5g,这样就需要转换器的精度要达到10-6g。目前对于模拟反馈加矩方式的加速度计,若采用常规的A/D转换技术采集,A/D板的转换位数需达到24位(分辨率1/224)。但当转换速度很快时,在低端精度会有所损失,达不到24位的标准,这使其在转换过程中的速度、量程以及精度不能同时兼顾。
目前,对加速度计的测试通常采用基于PC104总线的测试系统,或者基于PXI总线技术的测试系统。前者的优点在于,能同时进行多通道测量,测量速度快,容易实现加速度计的动态误差系数标定;后者优点在于通用性强,模块化程度高,软件编程兼容性好。但是两者都存在一定的缺点:基于PC104总线的测试方案需要采用高精度的模数转换板,并且要增加相关的信号调理电路;而基于PXI总线技术的测试方案成本较高。目前,随着总线技术的日趋成熟,由于接口编程方便、开发使用灵活,CPIB通用接口总线成为了目前应用较为广泛的测试总线。基于上述原因,为有效提高测试效率和自动化水平,设计采用基于GPIB总线的加速度计自动化测试系统。
1.2 系统硬件组成
如图1所示,设计的加速度计测试系统主要由工控机、GPIB接口控制器、数字多用表、多通道切换系统和PCL720+数据采集卡等部分组成。

图1 测试系统硬件组成图
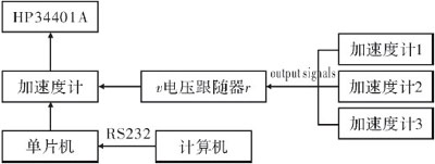
其中,GPIB总线是一个数字化24脚并行总线,采用8位并行、Byte串行、异步通信方式,所有Byte通过总线顺序传送。在应用中,各种具有GPIB总线接口的电子设备均可连接到GPIB总线,由计算机担任整个总线的信息分配和控制。多通道切换系统用于实现对多个通道信号的测量,GPIB接口控制器实现对数字多用表的控制,从而完成对加速度计输出参数的实时测试。工控机作为硬件平台,所有的测试板卡都安装在工控机插槽上,在计算机上安装每个板卡对应的驱动程序,利用工控机的功能,可以构建整个测试系统,完成信号采集、任务管理等功能。测试设备HP34401A是HP公司开发的一种6位半的高精度数字万用表,可以进行手动测试或自动测试。HP34401A是可程控的高精度数字万用表,可通过嵌入到VC中的SCPI指令进行通讯和测量。它带有通用的GPIB和RS232标准接口,可以在计算机的控制下进行各种高精度的测量。南于石英挠性加速度计输出的信号一般是电流信号,为利用数字多用表技术,在加速度计的输出端接入一精密采样电阻实现微小信号的精确测量。另外,由于数字万用表一般只有一路测试通道,而在加速度计测试时,经常需要同时对多路信号进行测量,为此设计了多通道切换系统,使一台数字万用表能够分时对几路信号进行测量,其构成如图2所示。

图2 多通道切换系统组成框图
测试信号经过电压跟随器后进入多路复用器进行分时切换,使某一时刻只有一路信号能通过与数字万用表的接口传递给数字万用表。电路由与通过通信端口与计算机相连的单片机进行控制,它能根据计算机发出的信号控制多路复用器,实现通道选择和对切换时间的控制。
系统的测量精度主要决定于数字多用表的精度,测量速度取决于数字多用表扫描频率。这种方案的主要优点是利用了台式仪表的噪声抑制技术,测量精度高;缺点是测量速度慢,而且对多通道是串行测量,但该测试系统在加速度计性能参数采集处理中的应用表明:速度完全满足系统的要求。
1.3 测试原理
石英挠性加速度计安装在转台上,通过转台的转动调整方位。测控计算机通过I/O口控制继电器依次打开通道切换开关,使被测量的多路模拟信号首先进入多通道切换电路,通道模拟电路在计算机的控制下根据软件的设定对多路信号进行分时切换,使每一时刻只有一路模拟信号能够传递给HP34401A;根据软件的设定,测控计算机再经由GPIB总线控制HP34401A对接收到的信号进行测量,并读取数据,然后把A/D转换后的数字信息通过RS-232接口传送给计算机然后根据加速度计输出的静态模型方程,进行相关计算,得到静态误差模型系数。
系统的设计目标是达到测试数据的自动采集处理与存储,其测试任务流程如图3所示。

图3 数据采集流程图
根据加速度计输出特性的静态模型方程,通过编写相应的程序算法,计算出模型方程的系数,并将处理结果进行显示,测试显示界面如图4所示。

图4 四位置测试显示界面
2 测试数据的处理
对于加速度计而言,随着时间的推移其参数的稳定性往往会发生比较明显的变化。目前加速度计的稳定期指标为3个月,但一般很难保证每3个月就对加速度计进行一次测试,因而得到的数据比较零乱,很难找到描述加速度计测试数据的规律,并且测试数据较少,也增加了描述其时间特性的难度。为解决这个问题,采用插值法对获得的测试数据进行处理,并且为防止插值后产生的加速度计测试数据的时间序列误差较大且插值点不均匀的现象,通过两次使用样条函数进行插值,扩大了样本容量,解决了小样本难以建模的问题。
现以加速度计的偏值系数为例来进行分析,从2005年8月到2008年7月,对某型号加速度计进行了多次测试,共取得了9组有效数据。首先,根据历次测得的加速度计的输出数据,利用其静态数学模型方程,计算出其性能指标值,如表1所示。
表1 插值前的数据

其次,以计算所得的性能指标值为基本点,以3个月为单位选择插值点进行插值,这样可以获得加速度计历次测试数据的样本容量相对较小的一个基本时间序列,如表2所示,共得到3个插值点,这3个点与9个基本点构成一个新的基本时间序列。
表2 第一次插值后的数据

很明显,这个新建的时间序列样本仍然较小,建模时很难得到一个准确、完整的模型,无法正确预测加速度计性能参数的变化趋势。因此,提出了二次样条修正插值。在第一次插值所得时间序列的基础上,利用三次样条函数在每相邻的两个基本点之间再次进行插值,即在相邻的两个基本点之间插入2个插值点,得到一个样本容量为34的新的二次插值时间序列,插值结果如图5所示。最后,针对插值后的序列,利用逆序检验法进行平稳性检验,根据样本的自相关函数和偏相关函数对建立的模型进行识别,判断阶数,再根据现在和过去的数值,对将来一段时间内的数值进行估计,预测值和真实值的比较如图6所示,从图中可以看出,做出的预测较为合理。

图5 两次样条插值后的结果图

图6 预测值和真实值的比较图
另外,在对加速度计时间序列进行插值和预测分析时,带入了一些误差,为消除这些误差,采用自适应滤波方法,利用加速度计已有的测试数据对预测结果做了相应处理,从而使预测结果能更好地反映加速度计的实际状况。
3 结束语
文中阐述了在加速度计性能测试系统中,利用数字电压表技术,通过GPIB接口,在工控机的控制下完成微弱信号采集的一种方法,该系统具有较高的分辨率、良好的抗干扰性和较低的噪声干扰等特性;并且利用该系统对某型导弹加速度计进行了测试,测试结果表明,可以满足加速度计信号高精度的要求。利用插值方法对历次测试数据进行了扩充,并建立了时间序列模型,通过模型分析和预测了加速度计各项性能参数的变化趋势。
作者:赵媛 刘岩 程洪杰 郭峰 来源:《电子科技》2011年11期

