- 易迪拓培训,专注于微波、射频、天线设计工程师的培养
低电压输入DC/AC变换器模块
摘要:介绍在低电压输入下工作的低频交流模块的工作原理、应用范围和技术指标。
关键词:开关电源方波脉宽调制
A Module of DC/AC Converter with Low input Voltage
Abstract:The operating principle, applicable scope and specifioations of a module of DC/AC converter with Low- input voltage are presented.
Keywords: SMPS, Square ware, PWM
1引言
高频开关电源作为一种比较新型的稳压电源具有效率高、体积小、重量轻等优点。因此在国内外电子仪器、仪表及家用电器方面得到广泛应用,其产品发展迅速,市场前景广泛。目前高频开关电源可分为三大类:交流/直流变换器即整流电源,直流/直流变换器即各种高低压直流电源的转换,直流/交流变换器即逆变器、铃流发生器等,其中整流电源和直流变换器市场占有份额相当大,目前主要问题是如何进一步提高效率、减小模块体积和控制保护智能化。逆变器市场占有率较低,而铃流发生器在通信系统和声纳系统中的应用则比较多。本文介绍的低输入直流/交流变换器模块是在低电压下工作的铃流发生器,用以开拓低压铃流的新品种供电子科技人员设计新品时参用。
2模块外形结构及接线
2.1模块外形
模块外形图见图1。

图1 模块外形图
2.2应用接线
应用接线见图2。
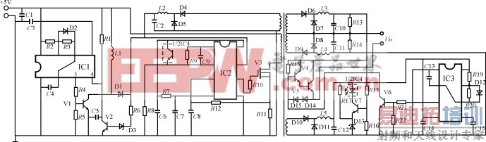
3电路原理
电路原理见图3。
IC1、V1、L1、D1等组成高频振荡电路产生高电压,供脉宽调制集成电路工作,推动V3工作在开关状态,通过变压器升压、整流输出正负高电压,R15、R16、R17、V7、D13、IC4组成取样比较放大电路反馈到脉宽调制器中进行稳压控制。IC3、C13、R19、D12、R20产生低频方波,推动V5、V6工作,使输出两端形成连续的25Hz、有效值为75V的方波。D4、D5、L2、C2给IC2供电,保证V3正常工作,并通过V2、D3、R1、R6组成的电路关闭IC1,使其停止振荡,R11、R12、C8组成过流检测电路进行过载保护,D10、D11、L5、C12组成低压电源供给IC3方波发生器和比较放大器工作,D14、D15可防止V5与V6同时导通。
电路设计要点如下:
(1)低压工作选择
由于目前通用的脉宽调制集成电路在5V左右不能工作,必须在大于8V的工作电压下才能产生振荡脉冲,同时V3也要求一个大于5V的栅极控制电
压,故设计一个串联型开关电源给IC2供电,IC1的3脚为振荡输出端,通过R4、R5、V1放大,产生幅值为2Ui的电压,经过D1、C2整流滤波后形成约9V的直流电压。当IC2正常工作时为节省电流,设计一个关闭电路,关闭IC1振荡(IC1的4脚为开关控制端,低电平关闭,高电平振荡)。当整个电路正常工作时IC2电源电压高于10V,使稳压二极管D3工作,触发V2全导通将IC1的4脚处于低电平。

图2模块应用接线图
注:CO=1000μF/10V(引线过长时接电容)

图3模块原理图
(2)输出稳压设计
由于方波输出空载到满载时,输出有效值变化很大,空载时峰值高达200V以上,容易损坏负载,为了安全和降低元器件成本(降低V5、V6的反压值),采用稳压电路控制峰值在空载时不超过150V,为了降低功耗和缩小体积,IC4和R17的正电压端接在IC3供电的电平上,由于高电压的稳定使辅助电源也比较稳定,保证IC3正常工作。
(3)方波产生及稳频
本电路的方波产生是通过555时钟电路IC3、R19、R20、D12和C13组成,D12构成放电回路,C13、R19、R20组成低频振荡电路并决定振荡频率,其中R19与R20决定导通、截止的时间比率,在设计时通过调整波形选择好合适的阻值,使之导通时间与截止时间相等。在稳频过程中,由于电阻的热稳定性比较好,则25Hz低频受C13影响很大,因为C13电容值较大,易受温度影响使电容量变化(满载时模块的温度高于空载),通过反复选择试验,最终选用稳定性好的聚丙烯电容使输出频率稳定在允许的范围内。
4电性能介绍
输入电压+5V±5%
输出电压75V±10%(有效值)
输出频率25Hz±3Hz(方波)
输出功率7.5W
效率70%
输入输出隔离电压≥500V
通过电性能测试满足使用需要,如果需要更精确的低频方波可选择更好的方形波发生器。
5应用及注意事项
目前该模块已小批量生产,应用于低压工作下的车载指挥通信系统中,满足上机使用要求。在使用过程中无须外接散热板,模块外引脚应紧贴基板焊接,远离热源,输入电源线粗一些,若线路过长应在模块输出端附近接一个大电解电容器,以避免输出不正常和产生高频辐射影响其它电路工作。根据这一电路模式可开发系列的DC/AC变换器。
射频工程师养成培训教程套装,助您快速成为一名优秀射频工程师...

